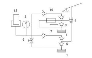
| 1、油筒 2、压力表 3、10、低压阀 4、小活塞 5、7、高压阀 6、放油阀 8、低压溢流阀 9、副板 11、主板 12、大活塞 13、工作台导轨 14、工作台 15、防护罩 16、立柱 17、丝杠 18、上板 19、螺母 20、手轮 |
应用范围
该仪器主要应用于荧光光谱仪上固体样品制样及各种小型粉末压片成型。广泛应用于催化、硅酸盐、电池、陶瓷及粉末冶金等行业。
油路原理
| 油筒1中的油,经小活塞4,再经低压阀3、10,高压阀5、7进入大活塞12,压力由压力表2显示,松开放油阀6,大活塞12中的油在压力的作用下回到油筒1中,大活塞12复位。 |
操作说明
松开油筒1的螺钉,拧紧放油阀6,打开防护门15,拉出工作台14,将模具(或受压物品)放在工作台14上,再将工作台14推进去,用丝杠17将受压物品预紧,关上防护门15,摇动小活塞4的压把,给受压物品加压,压至所需压力后,松开放油阀6,将受压物品取出即可。
注意事项
((1)使用前必须将油筒1上的螺钉松开(运输时将此螺钉拧紧),松开放油阀6,摇动小活塞4的压把,空打数下以排除系统中的空气。
(2)用丝杠17预紧受压物品时,力不要过大
(3)大活塞行程不能超过50mm
(4)维修时将油筒后座的阀关闭,以免油筒1里的油流出
(5)加压不允许超过其压力范围,以免发生危险
(6)油筒1里的油为46#机油
技术指标
| 769YP-40C | 技术参数 |
| 压力范围 | 0~40吨(0~33.3MPa) |
| 活塞直径 | Φ125mm |
| 最大活塞行程 | 40mm |
| 工作空间 | 180×180×210mm |
| 压力稳定性 | ≤1MPa/5min |
| 重量 | 100公斤 |
| 外形尺寸 | 350×260×620mm |
压力换算
| 油缸实际压力(吨) | 6 | 12 | 18 | 24 | 30 | 36 | 40 |
| 压力表示值(MPa) | 5 | 10 | 15 | 20 | 25 | 30 | 33.3 |
故障排除
| 故障 | 原因 | 排除方式 |
| 无压 | 1、漏油2、放油阀没拧紧 | 1、更换密封垫,解决漏油处2、拧紧3、将大活塞压至最底部 |
| 掉压 | 1、漏油2、放油阀口处不严或有异物3、大活塞3内有残余气体 | 1、找出微小漏油处,进行排除2、关闭维修螺钉,然后拧出放油阀杆,用磁铁连接6mm铁棒吸出钢珠,用铁棒一端顶住钢珠,用榔头轻砸铁棒外露出一端,使阀口密封紧密,然后复位 3、旋开活塞顶部的螺钉,并旋紧放油阀手轮,打压至液体油溢出 |
| 机器变形 | 1、压力较高,并长期频繁使用,立柱大螺母松动2、超过允许压力 | 1、拧紧立柱或立柱螺母2、降低使用压力,否则会损坏机器及发生安全事故 |